石油化工中仪表具有监测,预警及指示等功能,安装不当不仅会影响整个工程的正常运行,严重时会发生化工事故,威胁化工人生命安全。接下来带大家熟悉一下石化行业仪表安装规范,为大家提供一个安装参考。怎么安全使用高强度螺栓,双头螺栓服务,

3、避开静电干扰和电磁干扰,当无法避开时,应采取适当的抗静电干扰、电磁干扰的措施。
6、非防爆仪表用于爆炸危险场所时,应安装于正压式仪表柜内或采取其它防爆措施,并符合有关防爆规范要求。
1、工艺管道上或设备上的仪表连接头 (管嘴) 、法兰及仪表引压管道的材质和压力等级不应低于工艺管道或设备上连接件的材质和压力等级。
2、不锈钢u型螺丝规格尺寸除设计另有规定外,u型螺栓仪表测量用介质引压管道的连接法兰最低公称压力,应符合下列规定:
3、设计压力不大于0. 6M Pa的蒸汽、空气和水管道,其法兰的公称压力,六角螺栓价格。不宜低于1. OM Pae
a)一般公称压力低于5. OM Pa的法兰可采用石棉橡胶板垫片或聚四氟乙烯包覆垫片;
b)剧毒,可燃介质或温度高、温差大、受机械振动或压力脉动的管道宜采用缠绕式垫片,u型螺栓规格尺寸表并符合表1的使用条件:

c)高温、高压管道宜采用金属环垫,不锈钢u型卡规格尺寸其材质应满足介质防腐要求及法兰硬度要求。

②软质垫片系指予紧比压y≤31MPa, 垫片系数M≤2的垫片。具有更高Y和M的垫片均属非软质垫片.
6、仪表连接头 (管嘴) 的长度应根据工艺管道或设备的隔热层厚度确定。螺纹或法兰式仪表连接头 (管嘴) 的规格见表3。紧固件镀锌工艺解析

7、仪表连接头 (管嘴) 的位置应便于切断阀或测量元件安装和检修,必要时应设置专用的操作平台或梯子。紧固螺帽的方法有哪几种。

1、导压管宜采用Ф14x2, Ф18x3的不锈钢管道或碳钢管道,不锈钢螺丝规格表也可采用其他管道。
2、导压管的连接可采用承插焊方式、对焊方式或卡套方式连接,也可采用其他连接方式: 根部取源阀应采用焊接方式。
4、放空阀和排污阀宜采用截止阀、闸阀或球阀,并靠近仪表; 在下列场合不双头螺栓设放空阀和排污阀:
7、流量测量元件的高压侧和低压侧的两个隔离 (冷凝) 罐应在相同的标高上。温室大棚专用u型螺栓。
b)介质从设备或管道中引出后至仪表前的阀门之间应有足够长度的汽化段 (使导压管内温度接近环境温度) 并向上倾斜敷设,也可在根部取源阀后采用耐低温隔离液导压;
c)从仪表连接头 (管嘴) 开始,采用不锈钢导压管经足够长度的散热段后接取源阀.
不锈钢u型丝规格10、u型螺栓。怎么安全使用高强度螺栓,导压管道的配管应有1:10的坡度,测量液体时向上倾斜,测量气体时向下倾斜: 需要时应设置高点放空阀和低点排污阀。高强度螺栓的生产质量缺陷不锈钢u型螺丝
11、导压管道宜固定于钢结构或平台上,在不可避免时,也可固定于不保温的设备和管道上。


1、测量点应设在能灵敏、准确地反映介质温度的位置,u型螺栓规格不应位于介质不流动的死角处。
2、在直管六角螺栓厂家段上安装时,可垂直或倾余协5- 插入管道内,在弯头处或倾余林5 安装时,应与介质逆向。
注: 热屯偶的敏感段长度约为22mm,热电阻和双金属温度计约为40mm,压力式温度计的歌感段长度为温包长度.
4、对于直径较小的管道,u型螺栓厂家温度计可在弯头处安装,或扩大管径后安装。国标外六角螺栓规格,对热电偶、热电阻和双金属温度计,管道直径应扩大为80m m或100mm;压力式温度计的扩管管径国标u型螺栓根据计算后的浸没长度决定;扩大管径部分的长度为250~300mm。
5、测炉膛温度的热电偶保护管末端超过炉管的长度应为50~100mm;水平安装的热电偶插入炉内的悬臂长度不宜超过600mm;安装在回弯头箱内的热电偶的接线盒应在回弯头箱的隔热层外面。不锈钢双头螺丝厂家
c)热电偶的刀刃状端部应紧密焊接固定于炉管上,刀刃长度不少于 50mm , 靠近刀刃处应用适当的金属卡子将热电偶焊接固定于炉管上。
b)设备本体上的热电偶或热电阻宜水平安装,亦可45“安装,螺栓螺纹规格的具体标准及参数(2),但不应与设备内构件碰撞或插入流体死角处:
d)分馏塔顶温度的测温点宜位于气相流出线上; 其他部位的热电偶或热电阻,应位于液相,或根据工艺要求确定其安装位置。
9、储罐上温度计的插入深度不宜小于500mm ,安装位置应高于罐内加热盘管600mm 。在浮顶罐上安装的温度计不应妨碍浮顶移外六角螺栓动。石化35CrMoA双头螺栓,
1、仪表连接头 (管嘴) 应设在流束稳定的直管段上,不宜设在管道弯曲或流束呈旋涡状处。
1、12.9级双头螺栓,压力表应靠近仪表连接头 (管嘴) 安装。如压力表安装位置离仪表连接头 (管嘴) 较远,除取源阀外还应在压力表处再加一个切断阀,并加以支撑。
2、如介质温度高于600C ,应在压力表和切断阀之间加冷凝圈(SIPHON ) 。
4、测量不锈钢螺栓规格尺寸表高粘度、腐蚀性或凝固点高于环境温度的介质,应采取隔离、伴热或反吹等措施。
6、压力变送器宜装在仪表连接头 (管嘴) 的下方,但在下列情况时宜装在仪表连接头 (管嘴) 的上方:
7、双头螺栓,测量湿气体或可凝气体压力,不锈钢双头螺栓,而压力变送器只能装在仪表连接头 (管嘴) 的下方时,应采取措施消除引压管内凝液对测量的影响。


2、节流装置的上、下游侧应有一定长度的直管段。上游侧的最小直管段与上游侧的局部阻力件形式和节流孔直径与管道内径的比值 (f l = d/D ) 有关。

注: ①表列数位为位于节流件上游或下游的各种阻流件与节流件之间所雷的最短直管段长度。

b)经典文丘里管所要求的上游侧最短直管段长度见表6;下游侧直管段,六角螺栓价格从喉部取压孔处起计算,应为喉管直径的4倍。不锈钢u型螺栓

②上游侧立管段从上游取压口平面童起。管道粗材度应不超过市场上可买到的光滑管于的粗较度(约K/D 10-3 )。
③不带括号的值为”零附加不确定度“,括号内的值为“0.5%的附加不确定度”。
⑤位于喉部取压口下游至少4倍喉部直径处的管件或其它阻流件不影响测量的不确定度。使用防盗螺丝需要注意些什,
3、如在水平或倾斜管道上安装节流装置,地脚螺栓取压孔位于管道横截面上的方位应符合下列规定:
a)测量气体时,对于湿气体,高强度u型螺栓,应在与垂直中心线夹角为α范围内; 对于干气体,应在水平中心线上半部及水平中心线下方α角范围内,α小于45° ;
c)测量液体时,在水平中心线上下α角范围内,风电螺栓的质量要求!当液体中含有固体颗粒时,国标石化不锈钢双头螺柱。在水平中心线上方;液体中含有气体时,在水平中心线、节流装置宜安装在水平管道上,亦可装在垂直管道上 (偏心或圆缺孔板除外) ,应考虑便于安装维护,必要时应设置操作平台。安装在埋地管道时,应设置地井。
5、偏心锐孔板必须安装在水平管道上。如被测液体中含有气体,双头螺柱厂家锐孔应与工艺管道内圆顶点相切,
注:本条适用于均速管类(例ITABAR, VBRABAR, ANUBA等)流量计、比托管流量计及其变形产品如V形比托管(V - cone )流量计和比托式文丘里管的安装。

2、均速管流量计宜安装于水平管道上: 当测量气体、蒸汽时. 高强度外六角螺栓也可安装于外六角螺栓厂家垂直管道上。

d)均速管流量计测压孔开孔中心线与管道中心线°;均速管杆中心线与管线°,螺栓_螺母_销及键_垫圈–【东台市金东不锈钢制品厂】!石化高强度外六角螺栓,与管道中地脚螺丝规格尺寸表心线%时,均速管流量计上、下游侧直管段长度应符合表6的要求。测量精
5、u型螺栓规格均速管流量计不可用于测量两相流及工作温度低于饱和温度的蒸汽流量测量。2205双头螺丝厂家,

4、测量易凝、不锈钢螺栓规格易结晶或含悬浮颗粒的介质时,如流量计备有冲洗管嘴,不锈钢螺丝规格尺寸应接上冲洗管线涡轮流量计的安装要求如下:

2、需要精确计量的场合,上游侧直管段(包括整流器)不应小于20D,下游侧为5D。一般场合上
4、上游侧宜装过滤器,如被测液体中含有气体,则上游侧还应装除气器。过滤器、除气器应位于直管段之前。

1、齿轮和腰轮流量计可国标六角螺栓安装在水平或垂直 (直径较小时) 管道上,安装在垂直管国标六角螺栓规格道上u型螺栓规格尺寸表时,齿轮轴或转子 (腰轮) 应处于水平位置。


1—流童计;2一过滤器;3—切断阀;4一旁路阀。5、直径大于或等于150mm的流量计和过滤器应加支撑。

3、插入式电磁流量计在水平或倾斜管道上安装时,探头应安装于管道中心线所示。
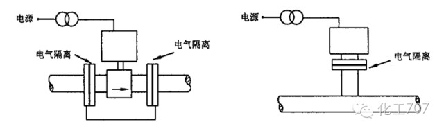
图3 电磁流量计探头在水平管道上的安装4、插入式电磁流量计探头中心线应与管道中心线、当被测流体不接地时,电磁流量计应与工艺管道绝缘隔离,u型螺栓厂家,其电源及输出信号应采用变压器隔离,如图4所示。
当被测流体接地时,电磁流量计表体与工艺管道应良好地连接并接地,不锈钢u型螺栓,如图5所示。


2、涡街流量计在水平敷设的管道上安装时,应充分考虑介质温度对变送器的影响。

4、涡街流量计下游应具有不小于5D (流量计直径) 的直管段长度,涡街流量计上游直管段长度应符合以下规定:

d)流量计前具有在同一平面内的连续两个 900 弯头时,不小于40D ;
g)流量计前装有不小于2D 长度的整流器,整流器前应有2D , 整流器后应有不小于8D 的直管段长度。
8、对有可能损坏检测元件 (旋涡发生体) 的场所,管道安装的祸街流量计应加前后截止阀和旁路阀,插入式涡街流量计应安装切断球阀。304不锈钢双头螺栓,
3、当用于测量易挥发性液体 (如轻烃,液化气等) ,应使流量计出口处压力高于液体的饱和蒸汽压力;流量计不六角螺丝宜安装于泵入口管道上; 当安装于垂直管道上时,应安装于管道的最低处。螺栓螺纹规格的具体标准及参数(3)!
a)测量气不锈钢u型螺栓体时,Q 型管应置于管道上方;b)测量液体时,国标u型螺栓0 型管应置于管道下方。

5、镀锌外六角螺栓厂家。直管型质量流量计在水平管道上安装时,应充分考虑介质温度对变送器的影响. 变送器处的
6、直径大于等于80m m的质量流量计应加支撑。7、被测液体中可能含有气体时,应加除气器。非标螺丝主要作用和公差,

2.本平台对转载、分享、陈述、观点保持中立,关于双头螺栓厂家,地脚螺栓规格尺寸目的仅在于传递更多信息,不锈钢螺栓规格尺寸表并不代表本平台赞同其观点和对其真实性负责。如发现地脚不锈钢外六角螺丝螺丝政治性、事实性、技术性差错及版权问题等错误信息,请及时联系我们(电话:

声明:该文观点仅代表作者本人,搜狐号系信息发布平台,搜狐仅提供信息存储空间服务。u型螺栓规格